Contenido
Introducción
Sabemos que los diodos de señal pequeños se utilizan en varias aplicaciones como dirección actual, protección de sobrevoltaje, circuitos de conmutación, circuitos de corte, circuitos de sujeción, desaireación de las formas de onda de duración pequeña y la más importante de todas: las conversiones de potencia (de AC a DC). Los diodos de señal pequeños conducen la corriente únicamente en una dirección: desde el ánodo hasta el cátodo y esta es la propiedad más importante que se usa para convertir la corriente alterna en corriente continua. Este proceso de conversión actual se llama Rectificación y los circuitos utilizados se llaman Rectificadores.

Pero debido a las grandes cantidades de corriente directa y voltaje de polarización inversa, los diodos de señal pequeños pueden sobrecalentarse y dañarse en el proceso de rectificación. En tales casos, los Diodos Semiconductores de Potencia se utilizan para superar el exceso de corrientes y voltajes.
Un Diodo Semiconductor de Potencia es un dispositivo semiconductor cristalino, también conocido como Diodo de Potencia, utilizado principalmente con el propósito de rectificación. Este tipo de proceso de rectificación se ve principalmente en todas las fuentes de alimentación de los aparatos electrónicos y eléctricos de hoy en día. Similar a los diodos de señal pequeños, un diodo de potencia también conduce la corriente solo en una dirección que se considera como su dirección hacia adelante, pero no conduce la corriente en la dirección inversa. La función del diodo de potencia parece ser análoga a una válvula unidireccional mecánica/eléctrica.
Los diodos de potencia tienen un área de unión PN mucho más grande, como resultado tienen una mayor capacidad de carga de polarización directa que el semiconductor más pequeño señal. Los diodos de potencia son generalmente capaces de pasar varios kilo amperios (KA) de corriente directa y varios kilovoltios (KV) de voltaje inverso. Esto hace que los diodos de potencia sean más adecuados para aplicaciones en las que grandes cantidades de corrientes y voltajes son preocupantes que sus pequeñas señales o sus contrapartes de baja potencia.
Los diodos de potencia pueden clasificarse según sus dos características principales: la corriente máxima que pueden transportar hacia adelante y la mayor cantidad de voltaje de polarización inversa que pueden soportar. Debido a la resistencia ON del diodo de potencia, se produce una pequeña caída de tensión durante la conducción de la corriente. Por otro lado, un diodo de potencia puede resistir una cantidad definida de voltaje de polarización inversa antes de la condición de avería donde deja de funcionar.
Símbolo de diodo de potencia
El símbolo del diodo de potencia se muestra a continuación. El símbolo es similar a un diodo normal, pero el ánodo y el cátodo se mencionan como A y K, respectivamente.

La estructura de los diodos de potencia es ligeramente diferente de los diodos de baja señal o baja potencia. La estructura de un diodo típico se muestra a continuación.

Hay una región n + fuertemente dopada que forma el cátodo del diodo. En esto, hay una n-epitaxy ligeramente dopada. En esta epitaxia, una región p + fuertemente dopada se difunde para formar la unión P-N. Esta región p + forma el ánodo del diodo. La epitaxia, también conocida como capa de deriva, decidirá el área de unión. Cuando está polarizado hacia adelante, la capa de deriva agrega una notable cantidad de resistencia Ohmic al diodo, ya que está ligeramente dopado. Su ancho determina la tensión de ruptura inversa.
Diodo de potencia en polarización directa
Cuando el diodo de potencia está polarizado hacia adelante, los portadores de tipo P en exceso del ánodo se inyectan en la capa n-epitaxy. A un alto nivel de inyección, estos portadores de tipo P en exceso alcanzarán la unión n + ny atraerán los electrones del cátodo, es decir, la región n +. Ahora los electrones se inyectan en la región n (región de deriva). Este fenómeno se llama inyección doble. El exceso de portadores de tipo P del ánodo y del exceso de portadores tipo n del cátodo se desactivan y recombinan en la región n-epitaxia (región de deriva). La consecuencia de esto es la modulación de conductividad, donde la conductividad de la región de deriva se incrementa considerablemente. Esto hace que las características IV del diodo de potencia polarizado hacia adelante sean más lineales.

Diodo de potencia en polarización inversa
Como un diodo normal, un diodo de potencia también no funciona t conducta cuando está sesgado en reversa. Solo una pequeña cantidad de corriente de fuga inversa fluye en la dirección inversa. Para un diodo de potencia que está clasificado con 1000 A de corriente directa, solo fluyen 100 m A de corriente inversa. En el voltaje de ruptura, la corriente inversa aumenta rápidamente debido a la ionización por impacto y la multiplicación de la avalancha.

Las características iv del diodo de potencia se muestran en el siguiente gráfico.
Los diodos de potencia se fabrican principalmente con silicio, pero el arseniuro de galio también se usa a veces. Materiales como fósforo, arsénico y germanio se usan como dopantes para formar el ánodo (n +), mientras que el boro, el aluminio y el galio se usan como dopantes para formar el cátodo (p +).
Los diodos de potencia están diseñados para ofrecer Rectificación de potencia incontrolada y puede utilizarse en aplicaciones como la carga de la batería, la fuente de alimentación de CC y los sistemas de transmisión de potencia de corriente continua de alto voltaje, así como en rectificadores de circuitos de CA y en inversores. Debido a sus altas características de alta tensión y corriente, también se utilizan como diodos de cambio de dirección y en redes de desaceleración de forma de onda. Como el diodo de potencia tiene un área de unión P-N muy grande, puede no ser adecuado para aplicaciones de alta frecuencia, es decir, para frecuencias superiores a 1 Mega Hertzio; sin embargo, se desea el diseño de alta frecuencia y grandes diodos de corriente. Los diodos Schottky se usan típicamente para la aplicación como la rectificación de alta frecuencia. La razón es su bajo tiempo de recuperación inversa y la caída de tensión cuando están polarizados hacia adelante.
Si se usa un solo diodo de potencia para convertir CA a CC, entonces produce una corriente continua variable de media onda. Si se usa más de un diodo en un circuito, produce una CC variable de onda completa, ya que convierte las partes positivas y negativas de una onda de CA variable en DC variable, produciendo así la rectificación de onda completa de la corriente. Un puente rectificador es un tipo de circuito de CC variable de onda completa, donde cuatro diodos están conectados. Proporciona una salida de polaridad similar para cualquiera de las polaridades de entrada. Un rectificador de onda completa o puente no entrega corriente continua a la tensión constante necesaria para alimentar los equipos electrónicos y eléctricos de hoy en día. Como resultado, un condensador de suavizado generalmente se conecta a la salida del rectificador para suavizar la tensión ondulada producida.
Los diodos de potencia utilizan diferentes tipos de paquetes de CI. Los ejemplos típicos pueden incluir los siguientes
- DO-Esquema del diodo
- SOD-Diodo de contorno pequeño
- TO-Esquema del transistor
- SOT-Transistor de contorno pequeño
- Cara sin plomo del electrodo de metal.
D2PAK-El paquete discreto es un gran paquete montado en la superficie que también incluye un disipador de calor. La hoja de datos de un diodo de potencia incluye lo siguiente.
1. Promedio actual de avance
2. Reenviar la corriente RMS
3. Potencia de avance promedio
Al diseñar rectificadores con diodos de potencia, nunca deberíamos exceder estos parámetros.
Rectificador de diodo de potencia
Estructuralmente, los rectificadores pueden tomar formas múltiples, que incluyen los diodos de tubo de vacío de antaño, cobre y otros rectificadores de óxido de metal y válvulas de arco de mercurio. Con la introducción de la electrónica de semiconductores en los últimos días, los rectificadores se construyen principalmente a partir de diodos semiconductores, tiristores o rectificadores controlados de silicio (SCR) (un tipo de tiristor) y otros interruptores de semiconductores basados en silicio. El proceso de Rectificación también puede servir como fuente de energía además de generar la corriente continua. Como punto importante, los detectores de señales de radio también sirven como rectificadores. Debido a la naturaleza parpadeante y variable de la onda sinusoidal de CA, el proceso de rectificación solo produce una corriente continua que es unidireccional y también consiste en impulsos de corriente. Muchas aplicaciones de rectificadores incluyen fuentes de alimentación para radio, televisión, computadora y otros equipos de comunicación electrónica que requieren una corriente continua estable y constante. En estas aplicaciones electrónicas, la salida del rectificador se alisa mediante un filtro electrónico de suavizado o un condensador para producir una forma constante de corriente.
En la rectificación de corrientes muy bajas a altas, varios tipos de diodos semiconductores tales como diodos de unión y diodos Schottky, etc., son ampliamente utilizados. Diversos tipos de dispositivos semiconductores basados en silicio se utilizan en rectificadores de alta potencia, como los que se utilizan en sistemas de transmisión de potencia de corriente continua de mayor tensión. Los dispositivos semiconductores basados en silicio incluyen tiristores y muchos otros interruptores de estado sólido controlados funcionan como diodos para pasar corriente continua únicamente en una dirección.
Los circuitos rectificadores se pueden clasificar como monofásicos o multifásicos en función del tipo de la corriente alterna. La mayoría de los rectificadores de potencia baja a media para equipos domésticos son monofásicos, mientras que los rectificadores trifásicos son muy importantes para aplicaciones industriales y también en el proceso de transmisión de energía como corriente continua.
Hay una variedad de circuitos rectificadores disponibles hoy. Pueden ser rectificadores de media onda, onda completa y/o puente. Cada tipo de estos circuitos rectificadores se puede categorizar como dispositivo no controlado, medio controlado o completamente controlado.
Características de los rectificadores de potencia
- Diseños mecánicos simplificados y montaje rápido
- Alta capacidad de aumento
- Grandes distancias de fuga
- Diseñado y entrenado para aplicaciones industriales
Rectificación de media onda
La rectificación se puede definir como el proceso de convirtiendo la alternancia de corriente en corriente continua. El suministro de energía a los rectificadores puede ser de corriente alterna monofásica o multietapa. Considere el caso simple del Rectificador de media onda de un suministro monofásico. Si la onda sinusoidal de CA se aplica como entrada, se pasa la mitad positiva o negativa de la onda sinusoidal de CA (dependiendo de la condición de polarización directa del diodo) bloqueando la otra mitad de la onda sinusoidal. Como solo la mitad de la forma de onda de entrada alcanza la salida durante el sesgo directo, la tensión media en la resistencia es inferior a la habitual.
La rectificación de media onda con suministro monofásico o suministro multifásico solo requiere un solo diodo. Los rectificadores darán como resultado una corriente directa unidireccional y pulsante. Los rectificadores de media onda producen más cantidades de ondulaciones que los rectificadores de onda completa, y se requiere un condensador de suavizado para eliminar la frecuencia de armónicos de CA de la salida de CC. El diodo utilizado en la rectificación de media onda podría ser cualquiera de la serie 1N400X de diodos rectificadores.

La carga de CC presente al final del circuito es una resistencia, por lo tanto, la corriente que fluye a través de la resistencia de carga es proporcional al voltaje a través de la carga resistiva y esto sería lo mismo que la tensión de alimentación. La tensión de CC resultante en la carga es sinusoidal durante el primer medio ciclo, es decir, VR = Vs.
Durante el semiciclo negativo de la forma de onda sinusoidal de CA de entrada, el diodo se polarizará inversamente. Por lo tanto, ningún paso de corriente tiene lugar a través del diodo o en el circuito. Como resultado de ello, para la entrada de medio ciclo negativo, no fluye corriente a través de la carga resistiva ya que no habrá voltaje en ella.
Vout = 0
Cuando la resistencia de carga recibe una mitad positiva alternativa de la forma de onda y voltajes cero alternativos, entonces el valor de esta tensión irregular alternativa puede verse como una tensión continua equivalente de 0.318 * VPEAK de la forma de onda sinusoidal de entrada o puede ser 0.45 x Vrms de la onda sinusoidal de entrada, donde
Vrms = VPEAK/√2
La rectificación de media onda no es de mucha utilidad ya que la señal de salida estará disponible en ráfagas y es discontinua. La mejor aplicación del rectificador de media onda para el mantenimiento de la casa es un atenuador de lámpara de dos niveles. La rectificación de media onda no es muy eficaz para producir una salida de CC a partir de una entrada de 50 Hz o 60 Hz de CA. Además, la brecha entre los pulsos de salida de la corriente de diodo hace que sea más difícil eliminar la ondulación de CA que queda después del proceso de rectificación.
BACK TO TOP
Rectificador de media onda con condensador suavizante
En el proceso de rectificación de una corriente alterna a corriente continua, la cantidad de ondas presentes en la salida de CC se reducirá en gran medida colocando un condensador en paralelo con la carga resistiva. La capacitancia del condensador debe ser muy alta para eliminar grandes cantidades de frecuencias de armónicos de CA en la salida de CC, pero el costo y el tamaño del condensador deben ser menores.

Para un valor de capacitancia dado, si la corriente de carga a través de la carga resistiva es muy alta, el condensador la descarga será mayor y las ondas en la salida de CC también aumentarán. Como resultado, el circuito rectificador de media onda que utiliza una sola fase no es muy práctico para reducir el voltaje de ondulación en la salida de CC mediante el uso de un solo condensador de suavizado solo. En este momento, sería más habitual utilizar rectificación de onda completa en lugar de rectificación de media onda.
En rectificadores de media onda, la amplitud de salida será menor que la amplitud de entrada y no habrá salida durante el proceso. medio ciclo negativo, por lo que se desperdicia la mitad de la potencia y la salida recibe un pulso de CC, lo que produce ondulaciones excesivas. En la práctica, los rectificadores de media onda se utilizan con mayor frecuencia en aplicaciones de baja potencia debido a su gran desventaja de desperdicio de energía. Para superar esto, varios diodos de potencia se conectan entre sí para producir un rectificador de onda completa.
Rectificación de onda completa
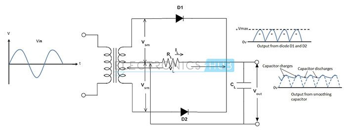
Un circuito rectificador de onda completa convierte toda la onda de onda sinusoidal de entrada a una de las polaridades positivas o negativas como salida. La rectificación de onda completa convierte ambas polaridades de la onda senoidal de entrada a una corriente continua pulsátil. El voltaje de salida promedio a la carga resistiva es muy alto. Para la rectificación de onda completa se necesitan dos diodos de potencia con un transformador de toma central o cuatro diodos de potencia en configuración tipo puente sin ningún transformador de toma central. Si se utiliza el transformador que tiene un devanado secundario con una derivación central, entonces se puede lograr una mayor eficiencia en la rectificación de onda completa

Si cada uno de los anti-las salidas de fase son rectificadas por media onda por uno de los dos diodos, con cada diodo permitiendo que conduzcan en semiciclos alternativos, ocurren dos pulsos de corriente para cada ciclo, en contraste con un pulso por ciclo en un rectificador de media onda. La frecuencia en la salida del rectificador de onda completa es, por consiguiente, el doble de la frecuencia de entrada y también el voltaje de salida del rectificador de onda completa es el doble del voltaje de salida del rectificador de media onda, es decir, la salida DC es equivalente a VPEAK x 0.637 en lugar de VPEAK x 0.318, porque el ciclo de media onda perdido se rectifica ahora, reduciendo la cantidad de energía rota en comparación con el circuito rectificador de media onda. La mayor frecuencia de salida del circuito rectificador de onda completa también facilita el suavizado de cualquier ondulación de CA restante en la forma de onda de salida. Como la salida no es la salida de CC pura requerida, la calidad de la salida se puede medir mediante una cantidad conocida como Factor de ondulación. Se puede definir como la relación entre la diferencia en tensiones máximas y mínimas a la tensión media de la forma de onda de salida de CC.
Ripple Factor = (Max-Min)/Promedio

Bridge Rectifier
Otro tipo de circuito rectificador que produce th La forma de onda de salida de CC similar a la de un circuito rectificador de onda completa es un circuito rectificador de puente de onda completa. Como su nombre lo indica, el rectificador de puente de onda completa requiere cuatro diodos de potencia dispuestos como un circuito de puente como se muestra en la figura para dar una rectificación de onda completa sin necesidad de un transformador de derivación central. Se debe observar para cada ciclo y medio, los diodos en pares opuestos conducirán, mientras que la cantidad de corriente que fluye a través de la carga permanece en la misma polaridad para los semiciclos positivos y negativos. Los diodos D1 y D2 conducen para el medio ciclo positivo de la entrada (suministro de CA) mientras que D3 y D4 se conducen para el medio ciclo negativo.

Para eliminar las ondulaciones presentes en la forma de onda de salida de CC, el condensador de suavizado tiene un valor típico de Se deben usar 100 micro Farads o más. Al elegir el condensador de suavizado, los parámetros que se deben tener en cuenta son el voltaje de trabajo y el valor de capacitancia. El valor del voltaje de trabajo debe ser mayor que el valor de salida del rectificador cuando no hay carga conectada.